石化行業生產裝置與VOCs排放環節示意見圖 1-1。石油煉制典型工藝流程及主要涉VOCs工藝有組織源項見圖 1-2

圖 1-1 石化行業生產裝置與 VOCs 排放環節示意圖

石油煉制典型工藝流程及主要涉 VOCs 工藝有組織源項
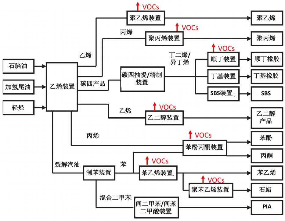
石油化學典型工藝流程及主要涉 VOCs 工藝有組織源項見圖 1-3。

圖 1-3 石油化學典型工藝流程及主要涉 VOCs 工藝有組織源項
1. 源頭削減
(1)生產工藝
·宜采用全密閉、連續化、自動化等生產技術。
(2)裝置
·采樣口應采用密閉采樣或等效設施。
·企業內污染嚴重、服役時間長的生產裝置和管道系統實施升級改造。
·宜選用無泄漏或泄漏量小的機泵和管閥件等設備。
(3)輸送
·優選采用管道輸送,減少罐車和油船裝卸作業及中間罐區。
·相近儲罐之間收發揮發性有機液體,可采用氣相平衡技術。
·含溶解性油氣物料(例如酸性水、粗汽油、粗柴油等),在長距離、高壓輸送進入常壓罐前,宜經過脫氣罐回收釋放氣,避免閃蒸損失。
(4)延遲焦化
·采用冷焦水密閉循環、焦炭塔吹掃氣密閉回收等技術。
·宜采用密閉除焦技術改造。
(5)脫水脫氣
·采用密閉脫水、脫氣、摻混等工藝。
(6)防腐防水涂裝
·采用低 VOCs 含量涂料替代溶劑型涂料。
(7)污水處理場
·含油污水應密閉輸送,安裝水封等控制措施。
·盡可能減少集水井、隔油池數量,將污水溝渠管道化。
·集水井或無移動部件隔油池可安裝浮動蓋板(浮盤)。
(8)循環水冷卻塔
·宜采用密閉式循環水冷卻系統。
2. 過程控制
(1)開展設備與管線組件泄漏檢測與修復 (LDAR) 工作
·企業應識別載有氣態 VOCs 物料、液態 VOCs 物料的設備和管線組件的密封點,建立企業密封點檔案和泄漏檢測與修復計劃。
·宜建立企業密封點 LDAR 信息平臺,全面分析泄漏點信息,對易泄漏環節制定針對性改進措施。
·泵、壓縮機、閥門、開口閥或開口管線、氣體 / 蒸氣泄壓設備、取樣連接系統每三個月檢測一次。法蘭及其他連接件、其他密封設備每六個月檢測一次。
(2)儲罐
·依據儲存物料的真實蒸氣壓選擇適宜的儲罐罐型。
·罐體應保持完好,不應有漏洞、縫隙或破損。
·固定頂罐附件開口(孔)除采樣、計量、例行檢查、維護和其他正常活動外,應密閉;應定期檢查呼吸閥的定壓是否符合設定要求。
·浮頂罐浮頂邊緣密封不應有破損,支柱、導向裝置等附件穿過浮盤時,應采取密封措施。應定期檢查邊緣呼吸閥定壓是否符合設定要求。
·內浮頂罐浮盤與罐壁之間應采用液體鑲嵌式、機械式鞋形、雙封式等高效密封方式。
·外浮頂罐浮盤與罐壁之間應采用雙封式密封,且初級密封采用液體鑲嵌式、機械式鞋形等高效密封方式。
·加強人孔、清掃孔、量油孔、浮盤支腿、邊緣密封、泡沫發生器等部件密封性管理,強化儲罐罐體及廢氣收集管線的動靜密封點檢測與修復。
·宜采用油品在線調和技術。
·宜采取平衡控制進出罐流量、減少罐內氣相空間等措施。
(3)裝卸
·宜采用快速干式接頭。
·嚴禁噴濺式裝載,采用頂部浸沒式裝載或底部裝載。頂部浸沒式裝載出油口距離罐底高度應小于 200 毫米。
·應密閉裝油并將油氣收集、輸送至回收處理裝置。
(4)催化重整
·優化調整催化劑再生溫度、供風量等。
(5)污水集輸與處理
·集水井(池)、調節池、隔油池、氣浮池、曝氣池、濃縮池等污水處理池應采用密閉收集措施,密閉材料應具有防腐性能,密閉蓋板應接近液面,負壓收集,回收或處理。
·優化氣浮池運行,嚴格控制氣浮池出水中的浮油含量。
(6)循環水冷卻塔
·對于開式循環水,每六個月至少開展一次循環水塔和含 VOCs 物料換熱設備進出口總有機碳(TOC)或可吹掃有機碳(POC)監測工作,出口濃度大于進口濃度 10% 的,要溯源泄漏點并及時修復。
(7)火炬
·在任何時候,揮發性有機物和惡臭物質進入火炬都應能點燃并充分燃燒。
·禁止熄滅火炬系統長明燈。
·設置視頻監控裝置。
(8)非正常工況
·制定開停車、檢維修、生產異常等非正常工況的操作規程和污染控制措施。
·裝置檢維修過程管理宜數字化,計量吹掃氣量、溫度、壓力等參數;宜通過輔助管道和設備等建立蒸罐、清洗、吹掃產物密閉排放管網。選用適宜的清洗和吹掃介質。檢修過程產生的物料分類進入瓦斯管網和火炬系統,以及帶有廢氣處理裝置的污油罐、酸性水罐和污水處理場。
·做好檢維修記錄,并及時向社會公開非正常工況相關環境信息,接受社會監督。
·非計劃性操作應嚴格控制污染,杜絕事故性排放,事后及時評估并向生態環境主管部門報告。
3. 末端治理
(1)儲罐
·儲存真實蒸氣壓≥ 5.2 kPa 但< 27.6 kPa 的設計容積≥ 150 m3 的揮發性有機液體儲罐,以及儲存真實蒸氣壓≥ 27.6 kPa 但< 76.6 kPa 的設計容積≥ 75 m3 的揮發性有機液體儲罐,若采用固定頂罐,應安裝密閉排氣系統至有機廢氣回收或處理裝置。
·采用吸收、吸附、冷凝、膜分離等 A 類回收組合技術以及與蓄熱式燃燒、蓄熱式催化燃燒、催化燃燒等 B 類破壞技術的組合技術,如 A+A,A+A+A,A+B,A+A+B 等。
(2)裝卸
·可采用吸收、吸附、冷凝、膜分離等 A 類回收組合技術以及與蓄熱式燃燒、蓄熱式催化燃燒、催化燃燒等 B 類破壞技術的組合技術,如A+A,A+A+A,A+B,A+A+B 等。
·甲醇、乙醇、環氧丙烷等易溶于水的化學品裝載作業排氣,宜采用水吸收或吸收 + 催化燃燒處理。
(3)廢水液面
·隔油池、氣浮池等高濃度廢氣宜采用催化燃燒、焚燒等處理技術,不應采用低溫等離子、UV 光解等單一低效處理技術。
·曝氣池等低濃度廢氣可采用生物法、吸附、焚燒等處理技術。
(4)工藝有組織
·重整催化劑再生煙氣、離子液法烷基化裝置催化劑再生煙氣脫氯后可采用焚燒、催化燃燒等處理技術。
·氧化脫硫醇尾氣可進克勞斯尾氣焚燒爐處理,或采用低溫柴油吸收等處理技術。
·氧化瀝青尾氣宜采用焚燒等處理技術。
·乙二醇 / 環氧乙烷裝置乙二醇 / 環氧乙烷反應系統循環氣進行焚燒處理。
·苯乙烯裝置多乙苯塔尾氣和真空泵密封罐尾氣作加熱爐燃料。
·聚苯乙烯裝置密封液罐尾氣宜通過控制冷凝溫度、設置除霧器回收
液滴等措施降低不凝氣污染物濃度。
·苯酚丙酮裝置多異丙苯塔頂尾氣和氧化反應器尾氣應送至尾氣焚燒爐或催化燃燒處理,其他含有烴類的廢氣應進入火炬系統。
·聚乙烯、聚丙烯裝置尾氣宜采用催化燃燒、焚燒等技術。
·氯乙烯裝置工藝尾氣采用高溫焚燒處理,焚燒煙氣進行吸收處理。
·精對苯二甲酸 PTA 生產尾氣宜采用高壓催化燃燒等處理技術。
·丙烯腈生產尾氣宜采用焚燒、催化燃燒等處理技術。
·橡膠生產尾氣宜采用預處理(冷凝、除霧、過濾、洗滌等)+ 催化燃燒、蓄熱式催化燃燒等處理技術。
·環氧丙烷 / 苯乙烯生產尾氣宜采用催化燃燒等處理技術。
·苯胺生產廢氣宜采用預處理(冷卻和除霧)+ 催化燃燒等處理技術。
·氯苯生產廢氣宜采用蓄熱燃燒 + 堿洗 + 吸附等處理技術。
(5)固體廢物堆場
·廢催化劑、廢吸附劑、廢樹脂、蒸餾殘液等危險廢物貯存間廢氣應收集處理,可采用活性炭吸附等處理技術。
(6)非正常工況
·裝置檢維修過程選用適宜的清洗劑和吹掃介質;清掃氣應接入有機廢氣回收或處理裝置,可采用冷凝、吸附、吸收、催化燃燒等處理技術。
·在難以建立密閉蒸罐、清洗、吹掃產物密閉排放管網的情況下,采用移動式設備處理檢修過程排放廢氣。
·生產設備在非正常工況下通過安全閥排出的含揮發性有機物廢氣應接入有機廢氣回收或處理裝置。
4. 排放限值
·車間或生產設施排氣筒排放的含 VOCs 廢氣和廠界 VOCs 無組織排放控制要求應符合《石油煉制工業污染物排放標準》(GB 31570—2015)、
《石油化學工業污染物排放標準》(GB 31571—2015)和《合成樹脂工業污染物排放標準》(GB 31572—2015)控制要求,有更嚴格地方標準的,執行地方標準。
5. 監測監控
·嚴格執行《排污許可證申請與核發技術規范 石化工業》(HJ 853—2017)、《排污單位自行監測技術指南 石油煉制工業》(HJ 880—2017)和《排污單位自行監測技術指南 石油化學工業》(HJ 947—2018)規定的自行監測管理要求。
·納入重點排污單位名錄的石化企業,主要排污口安裝自動監控設施,
并與生態環境部門聯網。
·自動監控等數據至少要保存一年,視頻監控數據至少保存三個月。
·鼓勵重點區域對無組織排放突出的企業,在主要排放工序安裝視頻監控設施。
·鼓勵企業配備便攜式 VOCs 檢測儀和紅外氣體成像儀(OGI),及時了解掌握排污狀況。
·具備條件的企業,通過分布式控制系統(DCS)等,自動連續記錄環保設施運行及相關生產過程主要參數。DCS 監控等數據至少要保存一年。
石化企業 VOCs 監測指標及頻次要求
